I have an 06 hhr 2.2 swapped motor from hhr 07
i will ill take pics of it next chance I get but the 06 had no sensors on the cams 07 does
Just possibly that those vendors are incorrect in their listings, you know like LCA's fit all models or the infamous fits SS model 2005 thru 2012. Yeah! Right.
I always triple check before ordering any parts!
I always triple check before ordering any parts!
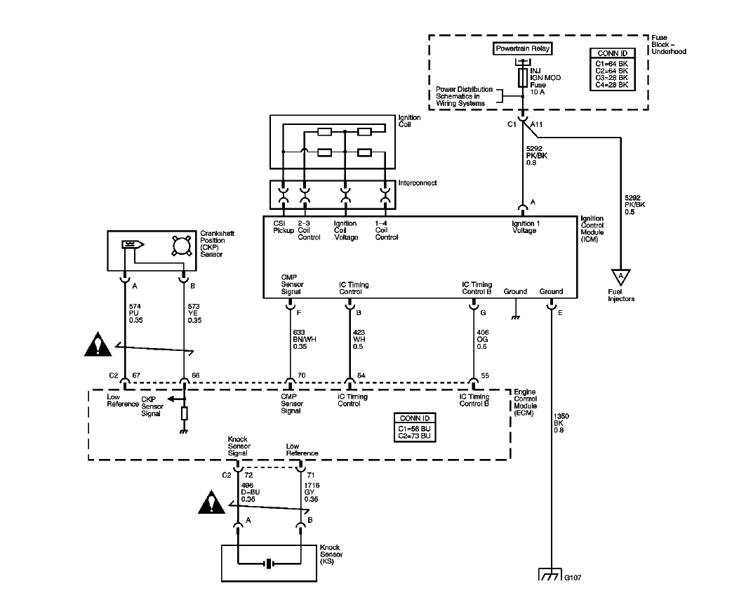
The "book" goes into detail about how the CMP is used by the ECM, but it does not show the existence of them? I can't find them on the 2.2L either 2006 or 2007. If your 2007 has them it is a 2.4L with VVT.
I have never worked on a 2006 or a 2007, just book knowledge.
Have you checked the fuses and relays?
Here are the relative ignition schematics.
2006:

2007:
I have never worked on a 2006 or a 2007, just book knowledge.
Have you checked the fuses and relays?
Here are the relative ignition schematics.
2006:

2007:
The "book" goes into detail about how the CMP is used by the ECM, but it does not show the existence of them? I can't find them on the 2.2L either 2006 or 2007. If your 2007 has them it is a 2.4L with VVT.
I have never worked on a 2006 or a 2007, just book knowledge.
Have you checked the fuses and relays?
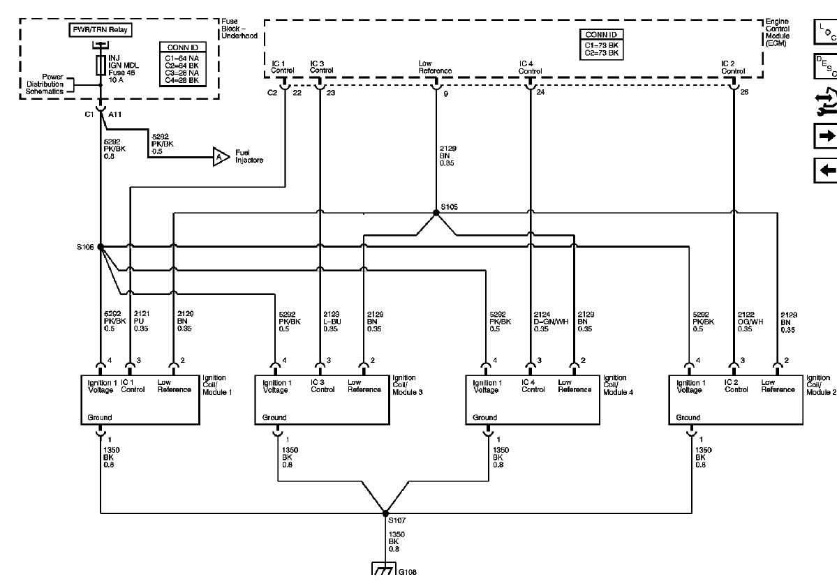
Here are the relative ignition schematics.
2006:
Attachment 21346
2007:
Attachment 21347
I have never worked on a 2006 or a 2007, just book knowledge.
Have you checked the fuses and relays?
Here are the relative ignition schematics.
2006:
Attachment 21346
2007:
Attachment 21347
Every junk yard I've heard gets about $850. And they can tell you if it will work!
Every other time someone has said "engine won't start after swap" It has been a forehead slap and forgot to do something involving the fuse box or a ground wire. One even reversed the red wires on the box.
Every other time someone has said "engine won't start after swap" It has been a forehead slap and forgot to do something involving the fuse box or a ground wire. One even reversed the red wires on the box.
Every junk yard I've heard gets about $850. And they can tell you if it will work!
Every other time someone has said "engine won't start after swap" It has been a forehead slap and forgot to do something involving the fuse box or a ground wire. One even reversed the red wires on the box.
Every other time someone has said "engine won't start after swap" It has been a forehead slap and forgot to do something involving the fuse box or a ground wire. One even reversed the red wires on the box.
and their is no no hhr in junk yards near me
Thread
Thread Starter
Forum
Replies
Last Post
todman2
HHR SS
8
Jan 1, 2015 09:54 AM
5speed4
2.0L Performance Tech
14
Dec 20, 2012 11:02 PM
Kelevanwinkle
Appearance/Modifications Discussions
1
Jul 7, 2010 08:26 PM




